功率晶体管 元器件百科 功率晶体管特性1、通态特性:大注入下基区和集电区发生调制效应,通泰压降很低2、开关特性:关断过程中的电流集中现象:由于基区存在自偏压效应,在晶体管关断过程中使发射机边缘部分反偏,边缘关断而中心仍导通,于是出现电流集中现象3、二次击穿特性,与所有继电器一样。值得说明的是当第一次雪崩击穿后,加在BJT上的能力那个超过临界值才产生二次击穿,也就是说二次击穿需要能量。功率晶体管主要参数1、额定电压2、电流 芯城品牌采购网 2025-10-31 15602 功率晶体管
双极型晶体管 元器件百科 双极型晶体管分类晶体管按结构可分为:NPN型管和PNP型管;按材料分有锗半导体三极管和硅半导体三极管;按工作性质亦分为高、低频晶体三极管;大功率、中功率和小功率晶体三极管;用作信号放大用的三极管和用做开关的三极管。双极型晶体管特性双极型晶体管输出特性可分为三个区 :★截止区:发射结和集电结均为反向偏置。此时,晶体管失去放大能力。如果把三极管当作一个开关,这个状态相当于断开状态。★放大区:发射结正偏 芯城品牌采购网 2025-10-31 11009 双极晶体管
双极结型晶体管 元器件百科 双极结型晶体管分类双极结型晶体管(BJT)种类很多,按照频率分,有高频管,低频管,按照功率分,有小、中、大功率管,按照半导体材料分,有硅管和锗管等;其构成的放大电路形式有:共发射极、共基极和共集电极放大电路。双极结型晶体管制作一种双极结型晶体管元件,此元件的晶体管中的p型井区环绕在n型发射极区周围,且与发射极底部连接,用以作为一基极区。p型基极拾取区与p型基极连接,且环绕于发射极区周围。n型深井区 芯城品牌采购网 2025-10-31 15558 双极晶体管
单相变压器 元器件百科 单相变压器意义第一,相同容量的单相变压器比三相变压器用铁减少20%,用铜减少10%。尤其是采用卷铁芯结构时,变压器的空载损耗可下降15%以上,这将使单相变压器的制造成本和使用成本同时下降,从而获得最佳的寿命周期成本。第二,在电网中采用单相供电系统,可节省导线33%~63%,按经济电流密度计算,可节约导线重量42%,按机械强度计算,可降低导线消耗66%。因此可降低整个输电线路的建设投资。这在我国地域 芯城品牌采购网 2025-10-31 13965 单相变压器
光晶体管 元器件百科 光晶体管简介光在这类器件的有源区内被吸收,产生光生载流子,通过内部电放大机构,产生光电流增益。光晶体三极管三端工作,故容易实现电控或电同步。光晶体三极管可分为两类:双极型光晶体管、光场效应光晶体管及其相关器件。光晶体管种类及其特点光晶体管主要分为双极型光晶体管、场效应光晶体管及其相关器件。1、极型光晶体管通常增益很高,但速度不太快,对于GaAs-GaAlAs,放大系数可大于1000,响应时间大于纳 芯城品牌采购网 2025-10-31 8810 晶体管
功率继电器 元器件百科 功率继电器基本参数尺寸(mm)长X宽X高:19.0x15.5x16.0特性:TV-5ratedandto15ALowprofilepackageULclassF触点形式:1C/IA触点材料:AGAlloy额定通断电流:15A125VAC/24VDC/10A250VAC/24VDC最大通断电压:110VAC240VDC最小通断电流:15A最大通断功率:1.800VC360W最小通断电流及电压:5VD 芯城品牌采购网 2025-10-31 10457 功率继电器
光耦继电器 元器件百科 光耦继电器定义光耦继电器是用光耦来控制开光状态的固态继电器。光耦继电器原理Vin有电压输入,有电流从1管脚流到2管脚,管脚8和管脚7不导通(原来是常闭合导通的)。同样,Vin有电压输入,有电流从3管脚流到4管脚,管脚6和管脚5导通(原来是常开截止的)。现在要计算限流电阻R的值。限流电阻R的值由下面公式决定:R=(Vin-Vled)/Iled(1)在这公式中:R是输入限流电阻Vin是输入控制信号Vl 芯城品牌采购网 2025-10-31 14529 光耦继电器
单相固态继电器 元器件百科 单相固态继电器参数(1)工作频率f为50HZ;(2)控制电源电压5~32VDC或6~32VDC,(3)模块绝缘电压VISO(RMS)≥2500VAC;(4)门槛电压:VTO=0.8~0.9V;(5)芯片最高结温:Tj(max)=125℃;(6)通态电流临界上升率di/dt:100A/μs;(7)断态正向电压临界上升率dv/dt:500V/μs。单相固态继电器特点采用DCB板及其它高级导热绝缘材料, 芯城品牌采购网 2025-10-31 12266 单相固态继电器
半导体激光电源 元器件百科 半导体激光电源电路组成半导体激光器LD工作影响因素半导体激光器的核心是PN结一旦被击穿或谐振腔面部分遭到破坏,则无法产生非平衡载流子和辐射复合,视其破坏程度而表现为激光器输出降低或失效。造成LD损坏的原因主要为腔面污染和浪涌击穿。腔面污染可通过净化工作环境来解决,而更多的损坏缘于浪涌击穿。浪涌会产生半导体激光器PN结损伤或击穿,其产生原因是多方面的,包括:①电源开关瞬间电流;②电网中其它用电装备起 芯城品牌采购网 2025-10-31 12061 半导体激光电源
三相自耦变压器 元器件百科 三相自耦变压器特点(1)由于自耦变压器的计算小于额定容量,所以在同样的额定容量下,自耦变压器的主要尺寸较小,有效材料(硅钢和导线和结构材料(钢材)都相应减少,从而降低成本。有效材料的减少使得铜耗和铁耗也相应减少,故自耦变压器的效率较高。同时由于主要尺寸的缩小和质量的减小,可以在容许的运输条件下制造单台容量更大的变压器。但通常在自耦变压器中只有k≤2时,上述优点才明显。(2)由于自耦变压器的短路阻抗 芯城品牌采购网 2025-10-31 12337 三相自耦变压器
光电耦合器 元器件百科 光电耦合器耦合器介绍光电耦合器(opticalcoupler,英文缩写为OC)亦称光电隔离器,简称光耦。光电耦合器以光为媒介传输电信号。它对输入、输出电信号有良好的隔离作用,所以,它在各种电路中得到广泛的应用。目前它已成为种类最多、用途最广的光电器件之一。光耦合器一般由三部分组成:光的发射、光的接收及信号放大。输入的电信号驱动发光二极管(LED),使之发出一定波长的光,被光探测器接收而产生光电流, 芯城品牌采购网 2025-10-31 12332 光电耦合器
三相干式变压器 元器件百科 三相干式变压器结构特征SG系列三相干式变压器的铁心采用优质冷轧硅钢片叠制而成,根据绝缘等级的不同,整体浸渍不同绝缘等级的绝缘漆,能有效降低变压器噪声,减少盐雾,霉菌等对变压器的影响。根据防护等级的不同,变压器箱体由优质钢板制成,结构上既充分考虑空气流通,又能有效地起到防护作用,变压器接线电缆也很方便连接,设计充满人性化。可根据用户要求安装电压电流表、电源指示灯、塑壳断路器等。三相干式变压器使用环境 芯城品牌采购网 2025-10-31 14340 三相变压器
三绕组变压器 元器件百科 三绕组变压器特性3个变比:k12=N1/N2≈U1/U2k13=N1/N3≈U1/U3k23=N2/N3≈U2/U3负载运行时若不计空载电流I0,则,变压器的磁势平衡方程为I1N1+I2N2+I3N3=0I1+I2/k12+I3/k13=0I1+I2'+I3'=0简化等效电路中的Z1=R1+jX1为1次侧的阻抗,Z2'=R2'+jX2'为2次侧折算到1次侧的阻抗;Z3'=R3'+jX3'为3次侧折 芯城品牌采购网 2025-10-31 10562 变压器
回扫变压器 元器件百科 回扫变压器定义回扫是一种电路的架构方式,又叫反激。回扫变压器就是应用了回扫电路的变压器。回扫变压器参数下列方程常用于确定回扫变压器,随即用一个典型的设计示例解释如何使用这些方程。令V=Ldj/dt,Vin,min=(LpIppf)/(σmax)其中,Vin=输入电压,VLp=初级线圈电感,mHIpp=峰值电流,Aσmax=最大占空比,μsf=开关频率,kHz对间断模式而言,电源输出=1/2*Lp* 芯城品牌采购网 2025-10-31 14962 变压器
变压器测试设备 元器件百科 变压器测试设备概述我国电力系统实行两部制电价:除了收取计量装置所计量的费用外,还要根据变压器容量收取基本电费;对于较大用户在投运变压器时还要一次性交纳增容费。随着电力行业的发展,用电量的增大,自有变压器和私人承包变压器已渐渐占据了配变中相当的份额,随之而来的就是个人为了达到少交费、多用电的目的而采取的各种弄虚作假的手段(主要是改、换变压器铭牌);电力部门苦于没有有效的监管手段,有些用户年偷电费额达 芯城品牌采购网 2025-10-31 15398 变压器
中频变压器 元器件百科 中频变压器简介在天线信号和本机振荡信号混频后的中频信号经中频变压器进一步选取信号,然后由下一级进行放大。整个结构装在金属屏蔽罩中,下有引出脚,上有调节孔。初级线圈和次级线圈都绕在磁芯上,磁帽罩在磁芯外面。磁帽上有螺纹,能在尼龙支架上旋转。调节磁帽和磁芯的间隙可以改变线圈电感量。中频变压器一般与电容搭配,组成调谐回路。中频变压器分成单调谐和双调谐两种。只有初级线圈和电容组成一个调谐回路的叫单调谐中频 芯城品牌采购网 2025-10-31 9265 中频变压器
压电变压器 元器件百科 压电变压器分类根据升压比的不同可以分为:升压变压器和降压变压器根据机械振动方式的不同可以分为:沿长度振动型、沿厚度振动型、轮廓扩张振动型和弯曲振动根据结构不同压电变压器又可以分为:纵纵式、横纵式、横横式和环状式压电变压器结构现有的压电变压器根据输入和输出部分压电陶瓷的工作方式大致可以分成三种类型:长条形结构的Rosen型、厚度振动模式型、辐射振动模式型。压电变压器优点(1)压电变压器有很高的转换效 芯城品牌采购网 2025-10-31 10888 压电变压器
变压器铁(磁)芯 元器件百科 变压器铁(磁)芯定义变压器铁(磁)芯是为了增加电磁体的磁感应强度,在变压器电感线圈的磁路中设置的导磁物质体。变压器铁(磁)芯使用1铁(磁)环越长越好2孔径和所穿过的电缆结合越紧密越好。3低频端骚扰时,建议线缆绕2~3匝,高频端骚扰时,不能绕匝(因为分布电容的存在),选用长一点的铁(磁)环。变压器铁(磁)芯材料铁、钴、镍三种铁磁性元素是构成铁(磁)料的基本组元。按(主要成分、磁性特点、结构特点)制品 芯城品牌采购网 2025-10-31 9918 变压器
低压变压器 元器件百科 低压变压器安装安装前的工作:核对基础预埋件的安装尺寸.参加开箱检查,对开箱过程中发现的问题应及时上报,所有附件应注意防潮.将低压变压器运输到指定安装位置.低压变压器的安装:将低压变压器运到低压变压器室外0m层,并去除外部包装,将低压变压器吊放到低压变压器层平台的预埋件上,待放置平稳后,方可松开钢丝绳.借助链条葫芦将低压变压器放置在其安装位置上,并找正.引出接地线,连接接地线.用相应力矩紧固所有未标 芯城品牌采购网 2025-10-31 14244 低压变压器
变压器干燥 元器件百科 变压器干燥标准①变压器绝缘油内不含水分。油的击穿电压不低于出厂数据的75%;②绝缘电阻不低于出厂数据的70%;③介质损失角正切不大于出厂数据的130%。(2)变压器遇到下列情况应进行干燥处理:①检修中更换绕组或绝缘;②在修理或安装器身时,器身在空气中暴露的时间超过相应的规定时间;③经绝缘电阻和吸收比测量变压器绕组受潮。变压器干燥常用的方法(1)感应加热法。是将器身放在原来的油箱中,油箱外缠绕线圈通 芯城品牌采购网 2025-10-31 10287 变压器
光纤现场连接器 元器件百科 光纤现场连接器优点1、操作简单,光缆开剥只需一次,施工速度快;2、对操作环境无特殊要求;3、无源施工;4、工具简单,易携带。光纤现场连接器分类目前包括国外国内,快速连接器生产厂家较多,其结构和材质上也形成了各自的特点。结构上分类:机械接续型和热熔型机械接续型又分:直通型和预埋型。直通型:光缆开剥、切割后直接从尾端穿到连接器顶端,连接器内部无连接点预埋型:接头插芯内预埋一段光纤,光缆开剥、切割后与预 芯城品牌采购网 2025-10-31 6747 光纤连接器
传感器连接器 元器件百科 传感器连接器类别和特点传感器连接器常用的主要有M12连接器,M8连接器,电磁阀连接器。M12连接器的螺纹是M12*1,连接方式为螺钉连接,外壳防护等级IP67,有带电缆和不带电缆的,电缆可选PVC(普通)或PUR(耐油耐磨)材料,电缆长度可按用户要求定做;M8连接器的螺纹是M8*1,连接方式为螺钉连接,防护等级IP67,有带电缆和不带电缆的,电缆可选PVC(普通)或PUR(耐油耐磨)材料,电缆长度 芯城品牌采购网 2025-10-31 10279 传感器连接器
光纤快速连接器 元器件百科 光纤快速连接器原理a)干式结构这种结构非常简单,优势在于实现较为容易造价低廉,但劣势很多:对光纤直径要求严格、对切割端面和切割长度要求严格、对加持强度要求更加严格;否则任何一处与产品不匹配都将引起参数的波动;另外,由于回波损耗指标完全依赖于光纤切割端面的情况因此产品的回波损耗指标比较差,对操作者熟练要求很高。该类产品结构可以应用于临时光纤链路抢修,但不适宜用于FTTH接入链路规模使用。b)预埋纤结 芯城品牌采购网 2025-10-31 9674 光纤连接器
低频连接器 元器件百科 低频连接器按工作频率分类1.低频连接器。通常指传输信号频率低于100MHz的连接器,这类连接器的传输电流范围较大,其结构大都是多线的(可多至数百线),包括:a.电缆连接器。这类连接器端接为多股导线电缆或屏蔽电缆,以及实心导线等,自由端连接器与自由端配对连接器或固定连接器组成。b.机柜连接器。由配对的两种固定连接器组成。它们分别安装在系统的框架上和单元组件上,靠单元组件的直线往复运动实现连接和分离。 芯城品牌采购网 2025-10-31 13308 低频连接器
印刷板连接器 元器件百科 印刷板连接器概述印刷板连接器是电子设备中不可缺少的部件,能够把两块印刷版以机械的方式,简单灵活的连接在一起。印刷板连接器通常有压入式和包覆式连接两种形式。印刷板连接器优点1、改善生产过程:连接器简化电子产品的装配过程,也简化了批量生产过程。2、易于维修:如果某电电子部件失效,装有连接器时可以快速更换失效的元部件。3、便于升级:随着技术进步,装有连接器时可以更新元部件,用新的、更完善的元部件代替旧的 芯城品牌采购网 2025-10-31 10218 印刷连接器
十字定位灯 元器件百科 十字定位灯特点本产品采用原装进口激光二极管,品质优良。体积小;光学透镜,光线清晰,低发散度,垂直度好,高精确度,工业适用性强。十字定位灯标准参数输出波长:635nm650nm输出功率:635nm0.5~30mw650nm0.5~200mw工作电压:2.7~24VDC工作电流:≤450mA光束发散度:0.3~0.6mrad出光张角:10?~110?光线直径:≤0.5mm@0.5m;≤1.0mm@3. 芯城品牌采购网 2025-10-31 7730 定位灯
中频输出变频电源 元器件百科 中频输出变频电源参数高精度稳频稳压,旋钮式快速调节电压、频率。高精度真有效值数字表头显示:频率、电压、电流、有功功率、功率因数。三相电源采用分离式(独立式),无电源变压器结构,输入未隔离、输出隔离。暂态反应速度快,对100%加载/去载,稳压反应时间在2ms内。输出频率:400Hz,负载频率稳定度±0.1%。输出电压:0~300V,负载稳压精度±0.5%(阻性负载)。具有过压、过流、过载、超温等多重 芯城品牌采购网 2025-10-31 12967 中频变频电源
卤钨灯泡 元器件百科 卤钨灯泡发光原理所有钨卤灯泡的发光原理都是利用物体受热发光原理和热辐射原理而实现的,最简单的钨卤灯泡就是给灯丝导通足够的电流,灯丝发热至白炽状态,就会发出光亮,但这种钨卤灯泡的寿命会相当相当的短。目前我们见到的钨卤灯泡之所以采用了以下各种技术,其目的都在于使得钨卤灯泡具有更长的寿命和使用起来更加方便:真空玻璃管(减少灯丝氧化程度)、灯脚(便于你将灯泡插在灯座上)、填充惰性气体(减少灯丝在高温下的氧 芯城品牌采购网 2025-10-31 13060 卤钨灯泡
化学氧碘激光器 元器件百科 化学氧碘激光器运行原理运行高功率化学氧碘激光器(COIL),应尽可能地将气流的大部分动能恢复并转变为压力。通过扩压器来完成转化,超音速气流通过扩压器减速、增压,完成从超音速到亚音速的转变。扩压器性能的好坏直接影响整个激光器系统的性能,通过超扩段,将光腔过来的低压气流压力由0.5~0.8kPa恢复到约1.7kPa,降低后面真空泵(或引射器)的工作负担。从流动的机理来看,超音速扩压段的主要功能是降低流 芯城品牌采购网 2025-10-31 13993 化学氧碘激光器
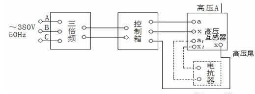
三倍频电源发生器 元器件百科 三倍频电源发生器指标输入电压三相380V50Hz正弦波输出电压0-300V0-500V0-1000V150Hz波形失真≤5%输出容量3-50kVA空载运行时间≤5分钟负载运行时间40~60S三倍频电源发生器结构采用三芯五柱结构,将铁芯工作磁通密度选择在饱和磁密以上,使开口接成三角形的次级绕组中的基波电势(正序向量)的向量和为0,而开口两端应出同相的150Hz三次谐波(零序)。三倍频电源发生器使用条 芯城品牌采购网 2025-10-31 11348 电源
启动电源 元器件百科 启动电源性能特点启动电源是一种多功能的直流电源采用了变压器制造新工艺,整流器模块及控制电路元件均使用国际标准的优良产品,适合12V/24V铅酸电池组充电之用高效率,低损耗,寿命长,安全性能好可直接起动,各种各样的车辆及柴油机组在寒冷地区是起动各类车辆的首选设备启动电源使用说明启动部分:1、启动12V发动机:当蓄电池供电不足或在严冬季节需要较大电流启动时,可用启动电源。连接启动电源启动输出接头,将红 芯城品牌采购网 2025-10-31 11046 电源
偏压电源 元器件百科 偏压电源作用1)提高真空等离子体内带电粒子的能量,轰击清洗所镀工件表面,使工件表面经受高能粒子撞击后得到崭新的表层,从而提高后续沉积膜层的结合力2)提高并控制真空等离子体内带电粒子的能量,提高膜层与工件基体结合力3)靠不同的电压输出极性或方式改变沉积规则,调整膜层颜色4)克服偏压电源工作于真空等离子体环境中,由高电压引起的阴极弧光放电烧伤工件偏压电源说明偏压电源工作于二级高频变换模式,单极脉冲方式 芯城品牌采购网 2025-10-31 9240 电源
充电电源 元器件百科 充电电源介绍供蓄电池充电用的整流装置。早期采用交流电动机-直流发电机组(又称旋转式机组)作充电电源,20世纪60年代以后,由电力电子器件组成的充电电源取代。充电电源常采用单相(或三相)半控整流电路(由晶闸管和二极管混合组成,负载电压不能反向)或不控整流电路(由无控制动能的整流二极管组成)加接交流调压器的整流电路,在直流电路中,需用平波电抗器抑制直流电流脉动,防止电流断续。充电电源充电方式①恒电压充 芯城品牌采购网 2025-10-31 14682 充电电源
储能蓄电池 元器件百科 储能蓄电池概述储能蓄电池主要是指使用于太阳能发电设备和风力发电设备以及可再生能源储蓄能源用的蓄电池。储能蓄电池分类常见的储能蓄电池为铅酸蓄电池(目前正在逐步开发以磷酸铁锂为正极材料的锂离子储能电池)。储能蓄电池分为以下三类:1排气式储能用铅酸蓄电池-电池盖上有能够补液和析出气体装置的蓄电池。2阀控式储能用铅酸蓄电池-各个电池是密封的,但都带有在内压超出一定值时允许气体溢出的阀的蓄电池。3胶体储能用 芯城品牌采购网 2025-10-31 12472 储能蓄电池
压阻式压力传感器 元器件百科 压阻式压力传感器结构这种传感器采用集成工艺将电阻条集成在单晶硅膜片上,制成硅压阻芯片,并将此芯片的周边固定封装于外壳之内,引出电极引线。压阻式压力传感器又称为固态压力传感器,它不同于粘贴式应变计需通过弹性敏感元件间接感受外力,而是直接通过硅膜片感受被测压力的。硅膜片的一面是与被测压力连通的高压腔,另一面是与大气连通的低压腔。硅膜片一般设计成周边固支的圆形,直径与厚度比约为20~60。在圆形硅膜片定 芯城品牌采购网 2025-10-31 8613 压阻压力传感器
人体接近传感器 元器件百科 人体接近传感器工作原理①人体接近传感器里有个高频率发送机,会使线圈发出高频磁场。②被测对象接近高频磁场会使检测对象表面产生涡电流,而涡电流又会引发方向相反的磁场。③发送机受到涡电流引起的发磁场影响抵消而停止震动。④通过震动的有无使控制输出ON/OFF。在各类开关中,有一种对接近它物件有“感知”能力的元件――位移传感器。利用位移传感器对接近物体的敏感特性达到控制开关通或断的目的,这就是接近开关。因为 芯城品牌采购网 2025-10-31 7679 人体传感器
半导体传感器 元器件百科 半导体传感器分类半导体传感器按输入信息分为物理敏感、化学敏感和生物敏感半导体传感器三类。1、物理敏感半导体传感器将物理量转换成电信号的器件,按敏感对象分为光敏、热敏、力敏、磁敏等不同类型,具有类似于人的视觉、听觉和触觉的功能。这类器件主要基于电子作用过程,机理较为简单,应用比较普遍,半导体传感器的无触点开关应用尤广。它们与微处理机相配合,能构成遥控、光控、声控、工业机器人和全自动化装置。2、化学敏 芯城品牌采购网 2025-10-31 14511 半导体传感器
压电薄膜传感器 元器件百科 压电薄膜传感器元件分类1、发射传感器元件2、振动传感器元件3、压力传感器元件4、脉搏传感器元件5、压电薄膜开关传感器元件6、接收传感器元件7、PVDF压电薄膜压电薄膜传感器特点分析1、宽频带0.001HZ―109HZ2、宽动态范围(10-8―106)PSI3、高弹性,柔性好4、高灵敏度,输出比压电陶瓷高10倍压电薄膜传感器参数系列一、LDT0系列压电薄膜传感器参数电气连接:PC板安装类型:压电薄膜 芯城品牌采购网 2025-10-31 8864 压电传感器
升压变压器 元器件百科 升压变压器定义变压器是一种常见的电气设备,可用来把某一数值的交变电压变换为同频率的另一数值的交变电压。升压变压器就是用来把低数值的交变电压变换为同频率的另一较高数值交变电压的变压器。其在高频领域应用较广,如逆变电源等。升压变压器保养1、为保护高压发生器及机头内所装的绝缘油的绝缘性能,一般不应随意打开观察窗口和拧松四周的固定螺钉,以防止油液吸潮或落灰尘而降低绝缘性能。2、检查变压器周边照明、散热、除 芯城品牌采购网 2025-10-31 15086 升压变压器
压电传感器 元器件百科 压电传感器原理压电效应是压电传感器的主要工作原理,压电传感器不能用于静态测量,因为经过外力作用后的电荷,只有在回路具有无限大的输入阻抗时才得到保存。实际的情况不是这样的,所以这决定了压电传感器只能够测量动态的应力。压电传感器主要应用在加速度、压力和力等的测量中。压电式加速度传23213感器是一种常用的加速度计。它具有结构简单、体积小、重量轻、使用寿命长等优异的特点。压电式加速度传23213感器在飞 芯城品牌采购网 2025-10-31 15035 压电传感器
交流试验变压器 元器件百科 交流试验变压器简介交流试验变压器是在同类产品YDJ型高压试验变压器的基础上,按试验变压器国家标准DL/T848.2-2004要求,经改进后生产的一种轻型试验变压器产品,本系列交流试验变压器具有体积小、重量轻、结构紧凑、携带方便等特点。适用于电力、工矿、科研等部门,对各种高压电气设备、电气元件、绝缘材料进行工频耐压试验,它是高压试验中必不可少的仪器。交流试验变压器产品结构交流试验变压器铁芯为单框式。 芯城品牌采购网 2025-10-31 15128 交流试验变压器